整点报时数字电子时钟设计VHDL代码Quartus 正点原子开拓者开发板
名称:整点报时数字电子时钟设计VHDL代码Quartus 正点原子开拓者开发板
软件:Quartus
语言:VHDL
代码功能:
设计一数字电子时钟
基本要求(必须完成):具有时、分、秒的计数和显示功能,以24小时循环计时;具有清零,整点报时(报时的形式不做要求,例如:几点就设置几个脉冲)功能
(选作完成)具有调节小时,分钟的功能,即可以分别调快、调慢小时和分钟。结合开发板资源,实现程序下载验证。图1为开发板管脚设置

本代码已在正点原子开拓者开发板验证,正点原子开拓者开发板如下,其他开发板可以修改管脚适配:
演示视频:
设计文档:
1. 工程文件

2. 程序文件


3. 程序编译

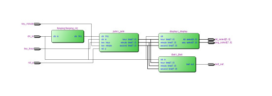
4. RTL图

5. 管脚分配

6. Testbench

7. 仿真图
顶层仿真




分频模块

计时模块


报时模块

显示模块


部分代码展示:
LIBRARY ieee; USE ieee.std_logic_1164.all; USE ieee.std_logic_unsigned.all; --数字钟 ENTITY Digital_clock IS PORT ( clk_in : IN STD_LOGIC;--50MHz rst_p : IN STD_LOGIC;--复位--reset bell_out : OUT STD_LOGIC;--整点报时 key_hour : IN STD_LOGIC;--修改小时--长按--Key0 key_minute : IN STD_LOGIC;--修改分钟--长按--Key1 bit_select : OUT STD_LOGIC_VECTOR(5 DOWNTO 0);--数码管位选 seg_select : OUT STD_LOGIC_VECTOR(7 DOWNTO 0)--数码管段选 ); END Digital_clock; ARCHITECTURE trans OF Digital_clock IS --模块声明 COMPONENT Bell IS PORT ( clk_in : IN STD_LOGIC; hour_time : IN STD_LOGIC_VECTOR(7 DOWNTO 0); minute_time : IN STD_LOGIC_VECTOR(7 DOWNTO 0); second_time : IN STD_LOGIC_VECTOR(7 DOWNTO 0); bell_out : OUT STD_LOGIC ); END COMPONENT; COMPONENT display IS PORT ( clk : IN STD_LOGIC; hour_time : IN STD_LOGIC_VECTOR(7 DOWNTO 0); minute_time : IN STD_LOGIC_VECTOR(7 DOWNTO 0); second_time : IN STD_LOGIC_VECTOR(7 DOWNTO 0); bit_select : OUT STD_LOGIC_VECTOR(5 DOWNTO 0);--数码管位选 seg_select : OUT STD_LOGIC_VECTOR(7 DOWNTO 0)--数码管段选 ); END COMPONENT; COMPONENT fenping IS PORT ( clk_in : IN STD_LOGIC; clk_1Hz : OUT STD_LOGIC ); END COMPONENT; COMPONENT jishi IS PORT ( clk_in : IN STD_LOGIC; rst_p : IN STD_LOGIC;--复位 key_hour : IN STD_LOGIC;--修改小时 key_minute : IN STD_LOGIC;--修改分钟 clk_1Hz : IN STD_LOGIC; hour_time : OUT STD_LOGIC_VECTOR(7 DOWNTO 0); minute_time : OUT STD_LOGIC_VECTOR(7 DOWNTO 0); second_time : OUT STD_LOGIC_VECTOR(7 DOWNTO 0) ); END COMPONENT; SIGNAL hour_time : STD_LOGIC_VECTOR(7 DOWNTO 0); SIGNAL minute_time : STD_LOGIC_VECTOR(7 DOWNTO 0); SIGNAL second_time : STD_LOGIC_VECTOR(7 DOWNTO 0); SIGNAL clk_1Hz : STD_LOGIC; BEGIN --分频到1Hz fenping_Hz : fenping PORT MAP ( clk_in => clk_in, clk_1Hz => clk_1Hz );
代码文件(付费下载):
![]()
1、代码文件需要付费后才可见。
2、支付问题请联系微信公众号客服。
3、优质Verilog/VHDL代码资源,所见即所得。
Verilog/VHDL资源下载 » 整点报时数字电子时钟设计VHDL代码Quartus 正点原子开拓者开发板
2、支付问题请联系微信公众号客服。
3、优质Verilog/VHDL代码资源,所见即所得。
Verilog/VHDL资源下载 » 整点报时数字电子时钟设计VHDL代码Quartus 正点原子开拓者开发板
发表评论
模板文件不存在: ./template/plugins/comment/pc/index.htm