基于FPGA的波形信号发生器设计Verilog代码Quartus仿真
名称:基于FPGA的波形信号发生器设计Verilog代码Quartus仿真
软件:Quartus
语言:Verilog
代码功能:
利用FPGA可以使用软件编程的方法设计硬件电路,可以方便调整波形的优点,设计一种能够提供正弦波、方波、三角波,脉冲等多种波形的多功能信号发生器。它是一种常用的信号源,可以广泛应用电子测量、自动控制、电子电路等领域。
该设计为多功能信号发生器的设计,主要需要实现以下功能:
基于FPGA设计信号产生模块,可生成幅度可调,频率可调的正弦波,方波、三角波;之后可对波形进行选择,即选取某种波形输出。设计输出脉冲波,输出模式可分为连续触发和单次手动触发。
FPGA代码Verilog/VHDL代码资源下载:www.hdlcode.com
演示视频:
设计文档:
1. 工程文件

2. 程序文件

ROM IP


3. 程序编译

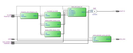
4. RTL图

5. Testbench

6. 仿真图
整体仿真图




相位累加器模块


正弦波ROM模块

方波ROM模块

三角波ROM模块

波形选择模块




工程文件

程序编译

RTL图


脉冲波模块

Testbench

仿真图





部分代码展示:
`timescale 1ns / 1ps //输出频率f=clk_50M*frequency/2^10 //amplitude控制幅值,frequency控制频率 module DDS_top( input clk_50M, input switch,//脉冲波控制信号,切换连续波和脉冲波 input [1:0] wave_select,//01输出sin,10输出方波,11输出三角波 input [7:0] frequency,//频率控制字,控制输出波形频率,值越大,频率越大 input [7:0] amplitude,//幅值控制,值越大,幅值越大 output [15:0] wave,//输出波形 output pulse_wave//脉冲波 ); wire [9:0] addra; wire [7:0] douta_fangbo; wire [7:0] douta_sanjiao; wire [7:0] douta_sin; //方波ROM fangbo_ROM i_fangbo_ROM ( .clock(clk_50M), // input wire clka .address(addra), // input wire [9 : 0] addra .q(douta_fangbo) // output wire [7 : 0] douta ); //三角波ROM sanjiao_ROM i_sanjiao_ROM ( .clock(clk_50M), // input wire clka .address(addra), // input wire [9 : 0] addra .q(douta_sanjiao) // output wire [7 : 0] douta ); //sin波ROM sin_ROM i_sin_ROM ( .clock(clk_50M), // input wire clka .address(addra), // input wire [9 : 0] addra .q(douta_sin) // output wire [7 : 0] douta ); //相位累加器 Frequency_ctrl i_Frequency_ctrl( . clk_50M(clk_50M), . frequency(frequency),//频率控制字 . addra(addra)//输出地址 ); //波形选择控制 wire [7:0] wave_rom; wave_sel i_wave_sel( . clk_50M(clk_50M), . wave_select(wave_select),//01输出sin,10输出方波,11输出三角波 . douta_fangbo(douta_fangbo),//方波 . douta_sanjiao(douta_sanjiao),//三角 . douta_sin(douta_sin), //正弦 . wave(wave_rom)//输出波形 ); //脉冲发生器 pulse_generate i_pulse_generate( . clk_50M(clk_50M),//时钟 . switch(switch),//脉冲波控制信号,切换连续触发和单次手动触发 . frequency(frequency),//频率控制字 . pulse_wave(pulse_wave)//脉冲波 ); //输出波形幅值控制 assign wave=amplitude*wave_rom; endmodule
代码文件(付费下载):
![]()
![]()
1、代码文件需要付费后才可见。
2、支付问题请联系微信公众号客服。
3、优质Verilog/VHDL代码资源,所见即所得。
Verilog/VHDL资源下载 » 基于FPGA的波形信号发生器设计Verilog代码Quartus仿真
2、支付问题请联系微信公众号客服。
3、优质Verilog/VHDL代码资源,所见即所得。
Verilog/VHDL资源下载 » 基于FPGA的波形信号发生器设计Verilog代码Quartus仿真
发表评论
模板文件不存在: ./template/plugins/comment/pc/index.htm